Splav61 35 Опубликовано 30 декабря, 2012 Парни Подскажите!!!Вот какая проблема При наборе обототов до 4000т заметно отклоняется стрелка зарядки акб на приборке.Вопрос может ли это быть иза катушек???Или может кто сталкивался(Двс Работает хорошо )... Поделиться сообщением Ссылка на сообщение Поделиться на другие сайты
iluzi 12 Опубликовано 30 декабря, 2012 Такая же фигня!!!Попробуй поставь http://www.12v.ru/site.xp/050050054124052052056124.html Поделиться сообщением Ссылка на сообщение Поделиться на другие сайты
Gazecus59 633 Опубликовано 30 декабря, 2012 на старых тазиках зарядку можно искать с собаками и с факелами , даже днем :D,все зависит от емкости акб,у меня стоит импорт 78 маркировка,сам на 82,зарядка скачет 11.6-13.9,бортовик молчит как рыба,гена стандарт,родная с завода,не помню точно где-то 65,батарейка ходит в среднем 5 лет,поменял когда в морозы перестала емкость держать,убирал в тепло-надоело,купил такой-же,новый,неделю назад было за 30,стояла 2 дня,завел с 4-го раза,нонсенс,не помню когда такое было,масло 5в лукойл замерзло,акб выкрутил,и вообще сейчас зима,а.м. работает на износ :rolleyes: Поделиться сообщением Ссылка на сообщение Поделиться на другие сайты
Влад 36 регион 2 095 Опубликовано 30 декабря, 2012 зарядка скачет 11.6-13.9,бортовик молчит как рыба,Исходя из собственной практики бортовик говорит об этих ошибках: низкий уровень заряда, когда ниже 10,5 и высокий уровень заряда, когда выше 14,7. Поделиться сообщением Ссылка на сообщение Поделиться на другие сайты
donis 75 0 Опубликовано 23 июня, 2013 У меня, наверно как у всех 13.8, а вот лампочка на панели горит в пол накала. Это то как объяснить? Мож 13.8 всё же мало? Поделиться сообщением Ссылка на сообщение Поделиться на другие сайты
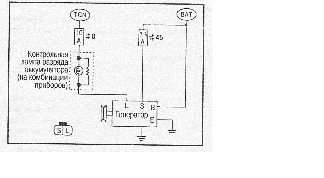
шурик 60 492 Опубликовано 23 июня, 2013 (изменено) а вот лампочка на панели горит в пол накала. Это то как объяснить?Если с контактами всё в порядке то скорей всего пробит один из дополнительных диодов в диодном мосту генератора. https://www.gazelleclub.ru/forum/topic/2950-generator-i-ego-problemy-zariadka/page-20?do=findComment&comment=466252 Изменено 23 июня, 2013 пользователем шурик 60 Поделиться сообщением Ссылка на сообщение Поделиться на другие сайты
Toyota007 2 890 Опубликовано 23 июня, 2013 Нужно проверит напругу,сколько вольт подаеться на эту лампочку,да и массу проверить на лапочку не мешало бы..может она окислилась,по этому и идет сопротивление. Поделиться сообщением Ссылка на сообщение Поделиться на другие сайты
Денис Колосветов 64 Опубликовано 24 июня, 2013 ,да и массу проверить на лапочку не мешало бы..может она окислилась,по этому и идет сопротивление.Так то массы там нет ))) на щитке при включении зажигания на лампу идет плюс. второй контакт лампы идет на одну щетку. Пока гена не крутиться на щетку минус. Вот и горит лампа. Как только гена начинает крутиться на щетке появляется плюс. Плюс+плюс - лампа не горит. Проблема скорее всего в пробитом доп. диоде на диодном мосту. Поделиться сообщением Ссылка на сообщение Поделиться на другие сайты
Toyota007 2 890 Опубликовано 24 июня, 2013 Так то массы там нет ))) на щитке при включении зажигания на лампу идет плюс. второй контакт лампы идет на одну щетку. Пока гена не крутиться на щетку минус. Вот и горит лампа. Как только гена начинает крутиться на щетке появляется плюс. Плюс+плюс - лампа не горит. Проблема скорее всего в пробитом доп. диоде на диодном мосту.Всё правильно,я то подумал про обычную ламочку,а здесь имелось в виду лампа зарядки. Поделиться сообщением Ссылка на сообщение Поделиться на другие сайты
михаил1974 0 Опубликовано 30 июня, 2013 помогите найти причину. газель 406 д генератор 74а . АКБ КИПЕЛА зарядка шла в приделах зелёной зоны лампа на приборной панели не загоралась(после запуска тухла). поменял реле регулятор(шоколадку) . зарядка идёт но горит лампа на приборной панели . АКБ менял анологично думаю диодный мост заменить завтра магазины закрылись. Поделиться сообщением Ссылка на сообщение Поделиться на другие сайты
Алла Ковалева 7 Опубликовано 4 февраля, 2014 и я с этим мучаюсь,щетки с релюхой меняю,помогает не на долго,думаю надо генератор менятьGjghj,eqПопробуй не генератор поменять, диодный мост в генераторе, может он вылетел -это просто делается Поделиться сообщением Ссылка на сообщение Поделиться на другие сайты
странNik 247 Опубликовано 4 февраля, 2014 если мост то напруга падает Поделиться сообщением Ссылка на сообщение Поделиться на другие сайты
umaks600 0 Опубликовано 8 февраля, 2014 Добрый день подскажите пожалуста. Поставил новый генератор только маленько другой у моего шетки были с наружи у этого внутри и провод торчит ну это поди не важно. дак вот завел машину и стрелка зарядки упала в плюсовую сторону до конца нормально ли это? Позже чем то завоняло типо сцеплением и фары не включаються. отсоеденил провода от щеток свет загорелся зарядка пропала)) может что не так подключил или в чем проблема? Поделиться сообщением Ссылка на сообщение Поделиться на другие сайты
олег самара 307 Опубликовано 8 февраля, 2014 (изменено) Это ненормально,похоже регулятор не работает и гена дает по максимуму.Так и полыхнуть из-за проводки недолго... Модель генератора какая? Изменено 8 февраля, 2014 пользователем олег самара Поделиться сообщением Ссылка на сообщение Поделиться на другие сайты
umaks600 0 Опубликовано 8 февраля, 2014 (изменено) модель на коробке посмотрел написанно Е4216-3701010. Регулятор ставил новый. А может попробовать провода местами поменять на щетках у меня там два контакта выходят а фишки на проводах нет может я не правельно их поставил хотя вроде так же как на старом поставил незнаю уже что еще может быть или генератор вообше на мою машину может не подходит. Изменено 8 февраля, 2014 пользователем umaks600 Поделиться сообщением Ссылка на сообщение Поделиться на другие сайты
Alex030569 6 763 Опубликовано 8 февраля, 2014 Кто подскажет,возможно ли трехуровневый регулятор поставить на генератор Камминз Поделиться сообщением Ссылка на сообщение Поделиться на другие сайты
MagneticMan 6 Опубликовано 9 апреля, 2014 Для чего? что не устраивает? Поделиться сообщением Ссылка на сообщение Поделиться на другие сайты
Alex030569 6 763 Опубликовано 9 апреля, 2014 Для чего? что не устраивает?Зарядка доходит до 14,8В,при движении.Хотя АКБ вроде не кипят.И еще,у меня стоят два АКБ,один высаживаю постоянно(автономка,ноут бук бывает по 8-9 часов подключен и т.д.).Вот и хочу еще поднять,что бы быстрее подзарядить. Поделиться сообщением Ссылка на сообщение Поделиться на другие сайты
MagneticMan 6 Опубликовано 22 января, 2015 14.8 куда еще больше то?... Трехуровневый не замостырить потому как совсем разные генераторы... У "каминс" нет доп\диодов в подкове.Я себе на оборот в штатный 406 генератор всунул реле\регулятор от "каминс" выкусив те самые диоды и реле пришлось вынести за пределы генератора. Поделиться сообщением Ссылка на сообщение Поделиться на другие сайты
alekseikadyuk 0 Опубликовано 25 мая, 2015 Что смотреть? Переодически что то замыкает и стрелка тахометра "прыгает", а зарядка на приборе пропадает? заранее Всем спасибо))). Поделиться сообщением Ссылка на сообщение Поделиться на другие сайты
Vodokat 10 Опубликовано 10 сентября, 2015 Вопрос к тем, у кого трёхуровневый РН. Когда изнашиваются щётки, то надо опять весь комплект покупать чтоли? Что-то я в инет магазине не нашел щёточный узел отдельно. Поделиться сообщением Ссылка на сообщение Поделиться на другие сайты
ВадимВ 1 708 Опубликовано 10 сентября, 2015 Что-то я в инет магазине не нашел щёточный узел отдельно.со штатного РР перепаяй Поделиться сообщением Ссылка на сообщение Поделиться на другие сайты
Vodokat 10 Опубликовано 10 сентября, 2015 Ага, так и собирался, но решил сначала спросить, мож готовые продаются. Поделиться сообщением Ссылка на сообщение Поделиться на другие сайты
странNik 247 Опубликовано 10 сентября, 2015 мож готовые продаются.а смысл покупать дорожеу меня к старом щеткам родным и припаян Поделиться сообщением Ссылка на сообщение Поделиться на другие сайты
Vodokat 10 Опубликовано 10 сентября, 2015 Родные щётки подороже выйдут, они же в одном блоке с РН. Поделиться сообщением Ссылка на сообщение Поделиться на другие сайты