Перейти к содержанию
           
Авторизация  
Гость dachnik

Генератор и его проблемы зарядка

Рекомендуемые сообщения

Алексей Ф.

Вариант?

Цитата

Мда…Наворочено.
Если добавочный диод(нужны вообще то два встречно параллельных диода) вставляете в генератор то напряжение по мере нагрева этого диода будет падать.
Если провод D+ встроенного регулятора идущий на плюс генератора отдельным длинным проводом подключить к клемме плюс аккума(от плюс генератора изолировать) то реле регулятор начнёт отслеживать напряжение именно на аккумуляторе(а не на выводе генератора) и диод будет нафиг не нужен.
Провод кинуть через предохранитель и реле включаемое от клеммы 15(от зажигания например).
Других изменений в схеме делать не нужно.
Это было в очень древнем издании "Зарулём".

Если неймётся именно внешнее РР то лучше взять волговское с двумя гнёздами для подключения возбуждения "Зима", "Лето".

 

Поделиться сообщением


Ссылка на сообщение
Поделиться на другие сайты

Владимир 23
7 часов назад, Алексей Ф. сказал:

Как бы быстро увеличить напряжение в сети перед зимой? Штатный генератор выдает максимум 13.6 без фар на клеммы АКБ , блок предохранителей новый, в жару ещё хуже все(( Сдается мне, что из за низкого напряжения у меня появляются провалы при работе на метане. Искра видимо слабеет..

Так набери в поисковике "как повысить напряжение генератора" ваз или газ без разницы. Там несколько вариантов. Можно диод в разрыв питания РР. Можно РР купить Ино на 14.5в и переставить его на наши щетки, можно РР купить производства ВТН. 

Сам пробовал диод, правда одновременно с новым РР, заменой коллектора якоря, заменой провода зарядки на нормального сечения, заменой коробки предохранителей. Получилось слишком много 14.7-14.9, диод убрал стало 14.0. гена Прамо.

Так же купил РР HUCO 130512(не знаю с чего) выдрал с нее регулятор и поставил на наши щетки( гена КЗАТЭ). По креплению заклёпок подходит, а сами ноги чуть подогнуть надо. Ещё не пробовал, жду жертву. 

Поделиться сообщением


Ссылка на сообщение
Поделиться на другие сайты
rusgg

Можно по идее , поднимет напряжение особенно если в проводах проблемы,но маленькие диоды могут сгореть.

Поделиться сообщением


Ссылка на сообщение
Поделиться на другие сайты
Владимир 23

Да. Там пишут диод надо на 10А. Я на 5А ставил т.к. РР 5А. Правда один день только проездил он.

Поделиться сообщением


Ссылка на сообщение
Поделиться на другие сайты
Алексей Ф.

Ставили мне давно диод 5А - примерно на пол вольта поднимает напругу, зимой хорошо , летом воду надо часто доливать в АКБ ((  Но это же надо генератор снимать, а на УМЗ это не очень процедура..

Поделиться сообщением


Ссылка на сообщение
Поделиться на другие сайты
Владимир 23
8 минут назад, Алексей Ф. сказал:

Ставили мне давно диод 5А - примерно на пол вольта поднимает напругу, зимой хорошо , летом воду надо часто доливать в АКБ ((  Но это же надо генератор снимать, а на УМЗ это не очень процедура..

Гена какой?

У меня получилось на 0.9в.

Поделиться сообщением


Ссылка на сообщение
Поделиться на другие сайты
Алексей Ф.

Не помню уже , это было давно 2007 -2012 годах..

Поделиться сообщением


Ссылка на сообщение
Поделиться на другие сайты
Владимир 23

Я к тому что на Прамо можно только РР снять а на остальных и этого не надо чтоб диод поставить

Поделиться сообщением


Ссылка на сообщение
Поделиться на другие сайты

Vovok

Массу зачищать, провода смотреть.  У меня то же раз утром акб значок загорелся, отработал, заехал и поменяли мне диодный мост, мастер сказал, возьми мощнее, рядом организация по ремонту стартеров генераторов, еще выходной был,когда это случилось, вообщем поменяли, шпилька тольще оказалась на нём, расверлили на проводе кругляк,чтобы налез на д.мост. Убил мне акб один обслуживаемый, поставил необслуживаемый хороший и 2 год огонь.

Поделиться сообщением


Ссылка на сообщение
Поделиться на другие сайты
дима1980
23 часа назад, дима1980 сказал:

Некст евотек , генератор выдает 12,5-15 ,чем больше обороты тем больше вольт и тускло горит индикатор аккумулятора при увеличении оборотов тухнет.поменял рр стало выдавать 12 и всё  индикатор во всю горит ярко, поменял рр" новый" на другой "новый ",всяко бывает , также 12 и горит лампа. Ставлю обратно " старый" 12,5 -15 . Вопрос что происходит .может мост ? И как генератор снять 

Вобщем диодный мост ,подгоревший и рр тоже . Купил 1100 мост 350рр.щас отпаивать нужно. И ещё акум обсох 1 литр долил. 

Поделиться сообщением


Ссылка на сообщение
Поделиться на другие сайты
Vovok
В 07.09.2019 в 11:30, дима1980 сказал:

Вобщем диодный мост ,подгоревший и рр тоже . Купил 1100 мост 350рр.щас отпаивать нужно. И ещё акум обсох 1 литр долил. 

Акуму скорее всего пришла крышка.

Поделиться сообщением


Ссылка на сообщение
Поделиться на другие сайты
Алексей Ф.

Не факт ! Купил в 2009 году "Орион" на 75 амп +генератор с диодом -постоянно доливал воду, особенно летом . Сдох только в начале 14 года . Пробег явно больше 200 тыс км.

Поделиться сообщением


Ссылка на сообщение
Поделиться на другие сайты
YOrok
В 29.08.2019 в 17:10, Татарин сказал:

Хы.Любуюсь я на твои выкрутасы.Право слово,месье понимает толк в извращениях.А что его снять-то мешает? Там делов, на две минуты с зажатой в зубах сигареткой дымящей в глаз.:biggrin:

Положил на верстак.Крути-верти его как хочешь.

Бывает такая эпидерсия случается,что на заднем корпусе нет массы.Ну не проходит она через корпус статора .А релюшка зарядки сидит как-раз на задней крышке,а генератор замассирован от двигателя через переднюю крышку.Проверь.

В 30.08.2019 в 01:36, t-r-a-k-t-a-r сказал:

а что все замены производишь на неснятом генераторе?поверь это намного сложней и дольше.

Если учесть, что снять мост и РР на неснятом генераторе - три минуты, то действительно - выгода на лицо :) Проблема только в том, что я не курю.

Пойти купить новый генератор в сборе и поставить его - у меня займёт два часа в любой момент времени. Но дело-то в том, что мне интересно понять в чём дело, получить какой-то опыт в полевых условиях и поделиться им на форуме.

Тут посоветовали проверить ещё переменный ток на обмотках - нет там ничего.

Сейчас сцепление "приехало", придёт - поставлю и продолжим мышиную возьню :)

Поделиться сообщением


Ссылка на сообщение
Поделиться на другие сайты
Crady
В 14.08.2019 в 23:57, Shurik-96 сказал:

Но непонятно где она находится.

в середине проводки подкапотной

Поделиться сообщением


Ссылка на сообщение
Поделиться на другие сайты
ZAN57
В ‎07‎.‎09‎.‎2019 в 01:13, Владимир 23 сказал:

Гена какой?

У меня получилось на 0.9в.

Это зависит скорее не от типа и характеристик гены, а от сопротивления p-n перехода диода, у каких- то больше, у каких то меньше. По току вообще не очень критично, не надо никаких 10А, там и 5А далеко за глаза, это же в измерительной цепи а не силовой и последовательно с маленькими измерительными диодами моста. Теоретически можно было бы затолкать и резистор вместо диода, чтобы на нём падение было около вольта. Но параметры резисторов вообще дико плывут от температуры. Хотя, если ТКС- коэфф. термического сопротивления резистора мал, то наоборот польза будет- при нагревании РН начинает выдавать меньше напругу с гены, в это время резистор нагреется. его сопротивление увеличится, до РН доходит меньшее напряжение с измерительных диодов, РН "думает" что напряжения в сети маловато, добавляет возбуждения... Всё отлично. Надо только знать ТКС резистора, а то задерет до 18-20В. А с диодами в чем фокус, как объяснение у кого на 0,5, у кого на 0,9 или вольт выросло- полупроводники в подавляющем большинстве наоборот УМЕНЬШАЮТ сопротивление при нагреве, поэтому надо понимать, при какой температуре был эффект 0,5 или 0,9в. почему я и хочу сделать магазин из 3-4 диодов, и кнопочный выбор- сколько надо, столько и добавил, в зависимости от жары или холода на улице. А иначе- ну вставил ты диод, после пуска в мороз он будет давить 15-16В, а после прогрева ДВС. да на таком чуде как 4216, где РН прямо под выпколлектором, упадет ниже 14в

Изменено пользователем ZAN57

Поделиться сообщением


Ссылка на сообщение
Поделиться на другие сайты
Алексей Ф.

Есть у меня запасной генератор , пробег на нем примерно 230 тыс км , год назад стала моргать лампочка - заменил генератор заводским , у которого щетки стерлись на 115 тыс км )) Поставил с новым регулятором  и езжу .

Купил к запасному регулятор новый и лежит все дома год почти. Вот думаю , отвезти мастеру , что бы все проверил и попросить впаять диод или импортную таблетку?

На реле написано про 14 вольт и 5амп.

oIudIzQ5dY4[1].jpg

Tks460g-F1E[1].jpg

16 минут назад, ZAN57 сказал:

а после прогрева ДВС. да на таком чуде как 4216, где РН прямо под выпколлектором, упадет ниже 14в

На авто с ЗМЗ 406 так же падало напряжение в жару(( 

Поделиться сообщением


Ссылка на сообщение
Поделиться на другие сайты
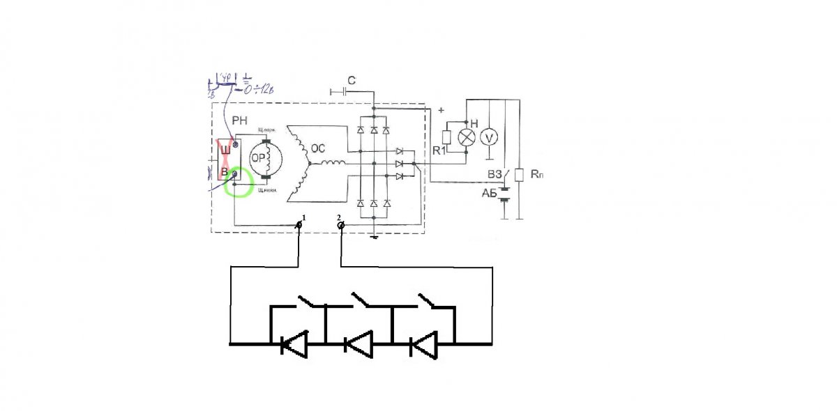
ZAN57

вот, нацарапал быстренько простейшую схему, так делали еще в детстве, правда не для РН, а для вращения ёлки- быстрее, тише... режем в точках 1 и 2 провод, что идет от соединения 3х измерительных диодов и возбуждения чз лампочки/резистор от замка до запуска ДВС (R1 и Н) до РН, к клемме В и нижней щетке. И подсоединяем в разрыв магазин диодов/выключателей (что соединены каждый шунтом к выключателю.). Нажал все клавиши- гена работает как без диодов, отпустил все клавиши- напруга задирается максимально, примерно на 1,8-2,7Вв, отпустил 1клавишу- в среднем плюсом 0,6-0,9В, отпустил две любые- плюсом 1,2- 1,8 в. Вроде плолярность верно. И чем плохо? Имея вольтметр перед глазами, можешь плавно из салона менять напругу хоть каждые полчаса-час (а именно в течение этого времени и плывет напруга вниз после пуска. Ну или попал в тяжелый режим, пышет жаром- еще добавил.

диоды для гена для напряжения.jpg

Изменено пользователем ZAN57

Поделиться сообщением


Ссылка на сообщение
Поделиться на другие сайты
rusgg

Каждый диод добавляет 0.8 вольт и убавляет столько же из максимального напряжения на щётках,то есть максимальную мощность генератора уменьшает на 10%

Поделиться сообщением


Ссылка на сообщение
Поделиться на другие сайты
ZAN57

Да, согласен, за счет увеличившегося общего сопротивления измерительной цепи, которая дает и + на щетки, минуя РН, уменьшается напряжение на плюсе, на входе на РН и на нижнюю щетку, уменьшится запас на увеличение максимальной мощности. Но в пределах оной РН компенсирует снижение этого напряжения увеличением минуса на щетки. И в пределах имеющейся теперь максимальной мощности напряжение задает выше (нужное тебе на выходе). Просто снижается выше лежащий на ТСХ запас мощности, это так... . Но какая нам разница, если хватает? Ну пусть это не 1,5, а 1,3 квт... Мы то в зоне 0,8-1квт в основном находимся. А на моем 2х квтном тем более.

Ведь РН задирает напряжение не понимая сколько на АКБ, ему то напряжение выдают 3 измерительных диода, почему и легко обмануть РН, занизив с них напругу диодом (когда один из измерительных сгорает, получается тот же эффект- напряжение на АКБ задирается до 16-18В, а с измерительных диодов на РН в это время поступает 12,5- 13В. У меня так и было в 16м году. При этом мощности хватает,  при всей той же штатной нагрузке- включал всё что можно плюсом инвертор с чайником , и только тогда упало до 14- 13,6В, значит выполз за новую максимальную мощность, пошло падение. Не важно, этот режим редкость, зато недозаряд в обычном режиме страшней...

При просадке напряжения с измерительных диодов (что и получается при сгорании измерительного диода или включения последовательно диода, резистора), напряжение на щетках пропорционально  ПОВЫШАЕТСЯ с РН на щетки, на обмотку возбуждения ротора. А как же иначе поднимется напряжение на выводах силовых обмоток статора? Кстати на щетках зарезается с РН не + а минус, Зачем тогда все бедолаги ставят диоды? И работает, АКБ заряжается, свет приличный. А что еще бедному Газелисту нужно для счастья.

Ну а 0,8В- это по разному. Фактически мерял на холодном и горячем, на разных диодах- пляшет это 0,8В.

Изменено пользователем ZAN57

Поделиться сообщением


Ссылка на сообщение
Поделиться на другие сайты
Алексей Ф.

Заехал к мастеру - дедок лет 65 , не меньше . Попросил его прикрутить на место регулятор и проверить на стенде работу генератора -300 руб. Предложил он мне полную ревизию генератора со смазкой подшипников за 1500 руб , я вежливо отказался)) Про диод и замену таблетки слышит впервые , смотрел на меня как на больного)) Но без работы не сидит дед и ездит на приличном Ниссане !

Реле регулятор не снять на этом ПРАМО, не снимая его с авто - сам пробовал год назад и в итоге снял генератор-очень мудрено крепится крышка...

Дед не верит, что на исправном генераторе напряжение падает до 13 вольт под нагрузкой , велел массы почистить. я ему прочитал лекцию про нагруженный тепловой режим генератора под капотом Газели с УМЗ 4216 и сказал, что массы новые и доп массы есть +новый блок силовых предохранителей. 

Почему то у брата на Газели с Камминз и на Газоне с  ЯМЗ всегда 14-14,2 вольта напряжения при любой погоде под нагрузкой. Не подойдет генератор от Камминз на УМЗ ?

Поделиться сообщением


Ссылка на сообщение
Поделиться на другие сайты
Алексей Ф.
В 25.11.2018 в 00:18, Кирилл сказал:

Я не кусал перемычку, выводил провод с клеммы регулятора, так можно в случае чего обычный поставить рн. Естественно новый, я же номер его написал 844.3702, он с двумя проводками, на плюс гены и фазный вывод. Лампочку на приборке зажигает и гасит уже сам регулятор, даже видно что при включении зажигания она чуть с запозданием зажигается.

То есть можно тупо купить регулятор с Шнивы с таким номером и он без переделок подойдет на  на БАТЭ  90 Амп  без переделок , или всче же надо опять, что то паять, колхозить? 

Может уже появились в продаже генераторы для УМЗ с таким регулятором ? Вроде на Некстак с Эвотеком хорошая зарядка...

Поделиться сообщением


Ссылка на сообщение
Поделиться на другие сайты
rusgg
1 час назад, ZAN57 сказал:

. Но какая нам разница, если хватает? Ну пусть это не 1,5, а 1,3 квт... Мы то в зоне 0,8-1квт в

Если бы так все просто. 

На маленьких оборотах напряжение  возбуждения 100%,отними от него 10 20 или 30 %

Поделиться сообщением


Ссылка на сообщение
Поделиться на другие сайты
ZAN57

Ну у меня на оборотах 18В при сгоревшем измерительном, 16в давило с ХХ ... С включенными потребителями 14-15В, Получается надо сжечт маленький диод или выкусить... и всё станет хорошо.:smile:

Думаю там не арифметическая зависимость, и на ХХ практически ничего не срезается, тк ВСЁ ОПРЕДЕЛЯЕТ НАПРЯЖЕНИЕ ОТ РН НА ОБМОТКУ ВОЗБУЖДЕНИЯ, Остальные параметры равнозначны- обороты, силовые обмотки, магнитное поле и т.д. Ведь потеря напрряжекния при нагпреве- это исключительно вина РН, имеющего плохую термокомпенсацию и не додающего напряжение на обмотку возбуждения (ток ОВ). Следовательно достаточно подбросить ток ОВ (за счет повышения с РН), и станет гуд... конечно в уменьшившихся пределах мощности, но только сверху, тк имеем уменьшение максимального тока ОВ, за счет уменьшения МАКСИМАЛЬНОГО напряжения с РН. Снизу то что изменилось?

Изменено пользователем ZAN57

Поделиться сообщением


Ссылка на сообщение
Поделиться на другие сайты
rusgg

Сложно всё,я ставил диод недавно,убрал ,поставил с термо компенсацией 12volt 

У меня вольт метр стоит на щётках,не просто так фантазирую .

Поделиться сообщением


Ссылка на сообщение
Поделиться на другие сайты
Алексей Ф.

Посмотрел в Балткаме цены на генераторы - от 4500 до 6500. Есть какой то генератор под мой двигатель с пометкой "с ГБО" ! Интересно чем он отличается от обычного? 

Поделиться сообщением


Ссылка на сообщение
Поделиться на другие сайты

Для публикации сообщений создайте учётную запись или авторизуйтесь

Вы должны быть пользователем, чтобы оставить комментарий

Создать учетную запись

Зарегистрируйте новую учётную запись в нашем сообществе. Это очень просто!

Регистрация нового пользователя

Войти

Уже есть аккаунт? Войти в систему.

Войти
Авторизация  

×
×
  • Создать...