Перейти к содержанию
           
Авторизация  
Гость dachnik

Генератор и его проблемы зарядка

Рекомендуемые сообщения

Gazecus59

Скиньте тогда фото "мостов" на 80 и на 140,а не по наитию

Поделиться сообщением


Ссылка на сообщение
Поделиться на другие сайты

Вячеслав63

Товарищи, всем доброго дня. На днях откатал Самара-Тольятти-Самара, где-то 230-250 км, к концу поездки начал мигать на приборке значок аккумулятора, думаю, да что за черт, новый генератор, ремень, провода помазали от окислов, что опять то? Но машина по поведению ехала норм, фары не тускнели, пару раз останавливался, выходил, то пропадвло, то опять загоралось. Ночь постояла, утром завел без ппоблем, поехал в сервис, пока ехвл все пропало, в сервисе замеряли напряжение - 14,2В. Электрик смотри, все норм, ремень не провис, плюсовой болт нормально. Хз, что это было? Газель бизнес, 4216 евро-3. Может было у кого что подобное?

Поделиться сообщением


Ссылка на сообщение
Поделиться на другие сайты
ZAN57
В ‎16‎.‎04‎.‎2020 в 15:02, Edison сказал:

Доброго времени суток,народ. Я тут новенький - если что не так то не ругайтесь. Имею гену КВАТ 9402.3701-17М 14в 140А. 2 месяца в эксплуатации. Щётки как на ШНиве с двумя доп проводками на диодный мост. Газель бизнес. УМЗ 4216. С холодосом. Пару вопросов. 1) Ставил ли кто трёхуровневое реле? И какое? Нигде не могу найти именно чтобы с такими доп проводами. Предлагают либо десятка либо приора. Эллектрик сказал,что щётки должны быть именно такие же с этими проводками. Вобщем направьте на путь истинный!

2). Проблема собственно. Падает напруга при прогреве двигателя до 75 градусов. На холодную 13,9-14,1. При прогреве 13,5-13,3. Вентилятор охлаждения стоит эллектро и включается от термопары (не мозгами) при 82 градусах. Вобщем в пробке после нескольких включений напруга падает до 12,0. Зачастую нужен холодильник. При таком сценарии включаю - падает до 11,5-11,9. АКБ 100Ам. Что делал. Кинул доп массу с гены на кузов. Поменял минусовые провода все. И с акб основной тоже. Всё почистил,новые клемы все попережимал. Стабильнее немного стало держать заряд. Основной минус кинул на двиготел (на шпильку ресивера) и отдуда же кинул косу на кузов. При включеном вентиляторе ОЖ и холодосе приходится подгозовыват. На 1500 об/мин. напруга 12,7-13,1. На холостых падает до 11,9-12,0. Задолбался короче уже!!!

20200414_125347.jpg

20200414_155610.jpg

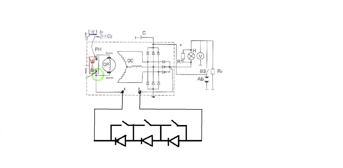
Наверное у тебя КЗАТЭ 140А... КВАТ не знаю. Проблема один в один как у меня на КЗАТЭ 140А- это дурацкая термокомпенсация. Наверное у тебя такой же РН напряжения 6А стоит, с 2мя доппроводами. Проблема в том, что там по- моему размеры самого этого РН (шоколадка со щеточным узлом) не совпадают с обычным РН на 5А (от 80А гены, от 90А гены- например БАТЭ 90А) На 6А явно больше размером, так что если ставить трехуровневое, то во первых надо саму щеточную базу использовать новую, большего размера- найти сгоревший Рн на 6А, во вторых схема подключения немного другая, проводов больше, нельзя накосячить. У меня нет времени заняться, а так то в прошлом году еще снял на дальняке этот КЗАТЭ 140А из-за пошипника- зашумел, поставил на замену перебранный заранее БАТЭ 90А,  но надо заняться всерьез, найти шоколадку такую на , прорисовать схему, само 3х уровневое лежит...

Поделиться сообщением


Ссылка на сообщение
Поделиться на другие сайты
Vadim _vi

Коллеги!  Помогите.  У меня долгое время лежит навигатор Навител NX 6011HD Стандарт. Пока работал на газели приходилось частегнько пользоваться, года два как продал газель в связи с инсультом  и прикупил ниву для походов за грибами. После инсульта вроде как восстановился,  но по лесу начал плутать, вот и решил приспособить  для этих целей навигатор. Дело в том, что акк не держит заряд, самое большое 200 амин и все. Там стоит литиевый акк.ОТфутбольте в нужную тему или тут если можно помогите, админы, тапка

 

+

ми не кидайте, я исправлюсь, чес  слово!, век свободы не видать!!!!:biggrin:

извините, очепятка,  - - не 200 мин, а 20

Изменено пользователем Vadim _vi
исправление

Поделиться сообщением


Ссылка на сообщение
Поделиться на другие сайты
rusgg

Как вариант поменять аккумулятор или использовать повербанк

15898059365875174233868957886414.jpg

Залезть внутрь, подключить любой источник 4-5 вольт, или через стабилизатор вообще любой.

IMG_20200518_175207_240.jpg

В идеале подошла бы квадратная батарейка.

Как помню она на 4.5 вольт.

Изменено пользователем rusgg
  • Нравится 1

Поделиться сообщением


Ссылка на сообщение
Поделиться на другие сайты
Vadim _vi

@rusgg А что такое повербанк.?  и 2-е на сколько   времени хватит батарейки на 4,5 в?

Поделиться сообщением


Ссылка на сообщение
Поделиться на другие сайты
rusgg

Повербанк это такая батарейка с выходом юсб,и входом

Можно зарядить и зарядить им телефон или что угодно юсб.

 

15898073321855438564166409668226.jpg

 

Может на день хватит

 

типичная емкость 500-700 мАч для солевых элементов и до 4800 мАч для щелочных батареек;

Читайте подробнее на IstochnikiPitaniy.ru: https://istochnikipitaniy.ru/batarejki/3r12.html

 

 

Может на два

Поделиться сообщением


Ссылка на сообщение
Поделиться на другие сайты
Vadim _vi

Я просто хочу сделать так, перед тем как идти в лес, поставить точку где нахожусь и перед возвращением включить навигатор и определить направление и все. Я прошлый год ходил в лес с другом, а он охотник и у него соачка охотничья, на шее у этой собачки имеется типа ннавигатлора, он видит где находится его пес в радиусе 15 км. Таак вот, он привязал этот определитель к корзине и я ходил с ним. Он в лесу меня нашел и показал как я крутил по лесу. Я пришел домой и посмотрел цену этогол прибора  - - 49,5 тыс р

Поделиться сообщением


Ссылка на сообщение
Поделиться на другие сайты

rusgg

Самый дешёвый вариант это купить батарейку соответствующ в навигатор.

Поделиться сообщением


Ссылка на сообщение
Поделиться на другие сайты
yar99
20 минут назад, Vadim _vi сказал:

Я просто хочу сделать так, перед тем как идти в лес, поставить точку где нахожусь и перед возвращением включить навигатор и определить направление и все. Я прошлый год ходил в лес с другом, а он охотник и у него соачка охотничья, на шее у этой собачки имеется типа ннавигатлора, он видит где находится его пес в радиусе 15 км. Таак вот, он привязал этот определитель к корзине и я ходил с ним. Он в лесу меня нашел и показал как я крутил по лесу. Я пришел домой и посмотрел цену этогол прибора  - - 49,5 тыс р

 Так у него жпс траккер на собачке, проще в навигаторе поменять акум . Займёт 5 минут , и возможность большей ёмкости воткнуть . Самому перепаять просто , там максимум три проводка.

Поделиться сообщением


Ссылка на сообщение
Поделиться на другие сайты
ИванСПб

про повер банк дело говорят - это просто внешний аккум большой ёмкости, с типовыми выходами. Всегда его в лес (зачёркнуто) когда пешком хожу беру крайне полезная вещь. 

за 3000 рублей даже сейчас можно купить хороший Китай, он много где могет пригодиться.

* в бытность "копатели" всегда носили в рюкзаках аккумы от скутера или АПС по 7 а-ч, многофункциональный ништяк

Поделиться сообщением


Ссылка на сообщение
Поделиться на другие сайты
lostmedia
3 минуты назад, ИванСПб сказал:

за 3000 рублей даже сейчас можно купить

Можно и подешевле

#Aliexpress 1 579,68 руб. 49%OFF | Блок питания ROMOSS Sense 8+ 30000 мАч, портативный внешний аккумулятор с двумя видами разъемов емкостью 30000 мАч для телефона https://a.aliexpress.ru/_eKTXWZ

Поделиться сообщением


Ссылка на сообщение
Поделиться на другие сайты
ИванСПб

али это всёж лотерея и надо хорошо "шарить" в теме.

3 минуты назад, lostmedia сказал:

| Блок питания ROMOSS 

я вот не знаю что такое РомоСС

принципиально покупал Canyon  местный китайский бренд с историей хотябы в пяток лет. За новоделы или купленные "на убой" европейские марки типа нокии эти бесстыдники совсем не держатся - со всеми следствиями

Поделиться сообщением


Ссылка на сообщение
Поделиться на другие сайты
rusgg

20200518_193934.jpg

Поделиться сообщением


Ссылка на сообщение
Поделиться на другие сайты
ZAN57

Про пауэр- банк тебе дело говорят... я всё не соберусь купить, пару раз пользовался дочкиным... Удобно, всегда есть заряд НЗ. Он же универсальный- и лампочку ЮСБи включить и навигатор и телефон...

Поделиться сообщением


Ссылка на сообщение
Поделиться на другие сайты
german

Удобная штука, тоже пользуюсь, выручает. Разные по моделям производители. Дорогой смысла нет брать. Все зависит от той обстановки когда становится необходим.

1 час назад, ZAN57 сказал:

.. Удобно, всегда есть заряд НЗ. 

Осмелюсь спросить, солнечное энергоснабжение наладил? Как успехи? или на какой стадии?

Поделиться сообщением


Ссылка на сообщение
Поделиться на другие сайты
ZAN57
В ‎23‎.‎04‎.‎2020 в 18:02, шурик 60 сказал:

@Edison А вообще, думаю придётся тебя огорчить, (сам правда тестов и замеров не проводил) но судя по данным с сайта производителя гена на 140 ампер это чистое "наедалово". Не может гена на 80 а и на 140 а, иметь одинаковую массу, по законам физики (известным)) этого не может быть.:wink:

Ну я и не думал, что он реально 140А даст... покупал срочно к поездке на море, тк мой родной БАТЭ 90А, крякнул в очередной раз, отдал в переборку, и срочно купил тут же в Газелевском магазине за 5400р КЗАТЭ 140А, один черт люблю когда у меня в дороге в НЗ- гена, ролик, ремни, эл. муфта, кое- что из датчиков и т.д. Потом и забрал свой 90А и кинул в ЗИП... И хорошо, тк на следущий год загудел передний подшипник на 140А в Ульяновске. 15 минут и поменял. Так и валяется уже несколько месяцев... А ведь честно поставил себе задачу разобрать зимой, поменять подшипник, померять обмотку, изучить щеточный узел с этим дурацким РН TRT3-01. На фото он собака, вроде больше по установкам чем стандарт. На другом фото мост- 6 диодов а не 8, что логично для 140А. Диаметр шкива чуть меньше чем 90А, значит частота вращения чуть больше... значит и ток и на ХХ кривая ТХ круче. Термокомпенсация на нем просто убийственная- в жару на БК падает до 11,5в, на АКБ в это время 12в. В холод после запуска 14,5в. Но вот ток то как раз держит в холодном виде не плохо. Я подключал сразу весь свет, мафон на полной мощности, мультиварку 800вт. Держит свои 14В. Потом чайник 600вти + Мв 800вт+ свет. в сумме порядка 1700вт- держит 14В. Но стоило прогреться- под нагрузкой потек сразу на 13В, потом 12В, потом 11,9В. Сейчас поставил экранчик между геной и выпколлектором, стало больше в среднем на 0,4В. видимо всё таки не обойтись без вынесенной трехрежимки или своей идеи- магазина диодов,  с переключателем из кабины их количества.

Вот на ВАЗ-2190 поставляется то же гена 140А, интересно, какой там РН?

РР 140а.jpg

гена 18м на 140А.jpg

диоды для гена для напряжения.jpg

2190гена КЗАТЭ140а лада.jpg

19 минут назад, german сказал:

Удобная штука, тоже пользуюсь, выручает. Разные по моделям производители. Дорогой смысла нет брать. Все зависит от той обстановки когда становится необходим.

Осмелюсь спросить, солнечное энергоснабжение наладил? Как успехи? или на какой стадии?

прости засранца. стоят панели в спальне, время от времени экспериментирую, блок управления подключаю, меряю характеристики... пока пробовал нагрузить 140вт на 2 панели по 100вт. Еле тянет, но пока весна, жду лета. Жить некогда. Тут крыша на веранде весной потекла, заодно достала капель- конденсат крыши гаража, взялся утеплять, уже больше месяца делаю... Да не могу же без Наполеоновских планов и извращений- попутно выписал эл. таль на 0,5тн и цепную каретку на 2тн- тк потом подошьешь профнастил с утеплителем снизу, доступ к балкам исчезнет... Поэтому давай варить крепж под троллеи для каретки... а там аппетит- варю петли для подвеса грузов и оборудования, материалов, багажника к потолку... Сейчас уже потолок утеплил но еще веранду не перекрыл, дожди... А для СП сварил корзины- книжки для установки на Газель, сейчас жду из Али солнечные трекеры... опять же я извращенец- хочу, чтобы дома а не на Газели остальное время СП приносили пользу, хотя бы уличного освещения, прожекторов... будут поворачиваться вслед за солнцем как по вертикали, так и по горизонтали.

ЛУЧШЕЕ ВРАГ ХОРОШЕГО. Как будто мне ещё 50 лет намеряно...

Изменено пользователем ZAN57

Поделиться сообщением


Ссылка на сообщение
Поделиться на другие сайты
german

  Вот ты заморочился,...  у Наполеона таких планов небыло, насчет извращений незнаю. 

Непонил только что нагружал на СП?, и что за блок управления подключал?

Поделиться сообщением


Ссылка на сообщение
Поделиться на другие сайты
ZAN57

В смысле контроллер заряда   Дельта МРРТ 2420. пробовал СП в параллель, последовательно, к АКБ МРРТ подключать и т.д. а нагрузку давал чз инвертор- 20 вт, потом 50вт и тд. Последовательно хорошо работает утром/вечером при плохой освещенности, на малую нагрузку- ЛЕД лампочка 1. 2, 5 вт светит почти в сумерках. При параллельном просто напряжение меньше, а МРРТ уже после 10,5В срывается, больше не добавляет, поэтому ЛЕД напрямую от панелей. А при хорошей освещенности почти одинаково, но ток на среднем напряжении понятно лучше держится на параллельном соединении, хотя последовательное будет выгоднее по деньгам, особенно если панели еще докупать. 2420 держит до 100в входящего и 20А и со стороны нагрузки и со стороны СП. Одна панель и дает около 10А, 2ве параллель- 20А, то есть на пределе. 4 панели- уже 40А будет. А последовательно- 2 панели все равно 10А, при этом напруга до 40В. 4 панели- те-же 10А, напруга до 80В. 5 панелей- 10А 100в,  а если 8 панелей- то последовательно/параллельно- 20а 80в.

Набульёне не давал своей Жозефине мыться неделю- две если собирался к ней на романтическое свидание и секс... А ты говоришь не знаю про извращения...:laugh:

Поделиться сообщением


Ссылка на сообщение
Поделиться на другие сайты
german

  Французская жизнь не для меня..

При последовательном соединении сп напряжение возрастает, сила тока нет. При паралельном сила тока больше, напряжение нет. Только к сп подключается контроллер зарядки, а от него акб как накопитель энергии. С акб и идет потом расход потребителей. Незабывай что к контроллеру сначала акб подключаются, а затем сп. А то могет выдти из строя контроллер, такое мне довелось пройти. СП закрепи в направлении на юг под 40 градусов и будет тебе счастье, а технические навороты поворотки за солнцем всего лишь блажь, и лишние расходы финансов и времени. Ну если только поиграться. Инсоляция не постоянная по величене, да и солнце не каждый день.

Поделиться сообщением


Ссылка на сообщение
Поделиться на другие сайты
ZAN57
30 минут назад, german сказал:

  Французская жизнь не для меня..

При последовательном соединении сп напряжение возрастает, сила тока нет. При паралельном сила тока больше, напряжение нет. Только к сп подключается контроллер зарядки, а от него акб как накопитель энергии. С акб и идет потом расход потребителей. Незабывай что к контроллеру сначала акб подключаются, а затем сп. А то могет выдти из строя контроллер, такое мне довелось пройти. СП закрепи в направлении на юг под 40 градусов и будет тебе счастье, а технические навороты поворотки за солнцем всего лишь блажь, и лишние расходы финансов и времени. Ну если только поиграться. Инсоляция не постоянная по величене, да и солнце не каждый день.

Ну это всё я уже знаю, спасибо за предупреждение, только что котроллер чуть было не зацепил на СП до АКБ, хорошо прочел.

И почитал и попробовал, да и из логики понятно, обычная физика- электроника, ничего нового. разве что сами процессы в кристаллах под нагрузкой имеют взаимовлияние, то есть на малых токах и освещенности начинаются эффекты самогенерирования, что то типа статики или гальванических токов от очень слабой освещенности... Помню электронные часы еще в 80-е годы зацеплял на корпус севшей батарейки одним проводом от радиолинии- начинали вполне сносно работать. понятно, что мощность суть ток на напругу- выигрываешь в токе, проигрываешь в напряжении и наоборот, о чем ты и пишешь. Но на очень малых сопротивлениях (почти без нагрузки) напряжение начинает чз какое-то время само подниматься. Например, на 2 последовательные панели включаю ЛЕД около 1вт, с рабочим напряжением около 1,5в, от фонарика. Практически не горит, еле заметное тление... Включаю второй последовательно... постепенно начинают тлеть, разгораться ярче, светит, хотя теоретически на каждый ЛЕД должно поступать в 2 раза меньше напруги. можно грешить на драйвер ЛЕД,  Беру  чистый светодиод АЛ 107, кучка валяется лет около 20, когда ЦТО командовал... Насколько помню, им для свечения надо 1,5-2в при рабочем токе 0,01- 0,02А. Соединяю один- свечение еле заметно, включаю 2 параллель- вообще потухло.. Соединяю 2 последовательно- чз 2-3 сек начинает оживать и светит вполне заметно.. Понятно, что это просто индикаторные а не световые. Беру 3 последовательно- еще ярче разгораются все 3... Беру последовательно обе СП- эффект тот же, только на 2х АЛ светится уже заметно ярче, а на 3х совсем хорошо... И это почти в сумерки.  То есть кристаллы "не садятся" в этом случае под током нагрузки и начинают оживать, ловя то ли ещё и ИК свет, то ли искусственный. Убедился,  направив обычный фонарик на панель- реальный отклик на мультиметре и на АЛ.

Кстати, это интересный эффект- у меня над калиткой на высоте 8м светит ксеноновый уличный фонарь. Подтащил СП к калитке, направил вверх- смотрю, напругу аж 14в стал показывать. Правда нагрузил всего то 0,02А, упало до 4в. Но 3 шт Ал последовательно уверенно светятся. Надо 2 панели попробовать.

Изменено пользователем ZAN57

Поделиться сообщением


Ссылка на сообщение
Поделиться на другие сайты
german

В этой области в быту сильный стартерный  ток не нужен для акб,  Стартером ничего крутить не нужно. Поэтому беушные акб вполне бюджетный вариант.

Поделиться сообщением


Ссылка на сообщение
Поделиться на другие сайты
ZAN57

Я и хотел бы взять сернокислый, но по трубчатой технологии- с электрокаров, подъемников всяких... но они дороже. Буду использовать БУ свой же.

Поделиться сообщением


Ссылка на сообщение
Поделиться на другие сайты
44 Алексей 44

Я вот приклеил такой радиатор, в крышке вырезал отверстие под него. Движок прогревается зарядку держит 14,4 в и не падает. У нас в Ростове-на-Дону погода + 30 градусов

IMG_20200523_111419.jpg

  • Нравится 2

Поделиться сообщением


Ссылка на сообщение
Поделиться на другие сайты
Татарин

@44 Алексей 44 

А на что клеил?

Поделиться сообщением


Ссылка на сообщение
Поделиться на другие сайты

Для публикации сообщений создайте учётную запись или авторизуйтесь

Вы должны быть пользователем, чтобы оставить комментарий

Создать учетную запись

Зарегистрируйте новую учётную запись в нашем сообществе. Это очень просто!

Регистрация нового пользователя

Войти

Уже есть аккаунт? Войти в систему.

Войти
Авторизация  

×
×
  • Создать...